跳到主要內容區塊
您的瀏覽器不支援JavaScript功能,若網頁功能無法正常使用時,請開啟瀏覽器JavaScript狀態
關鍵字搜尋
熱門關鍵字:
一般過戶
水費查詢
關閉
:::
回首頁
網站導覽
回台水總處
English
兒童版
進階搜尋
字級:
大
中
小
行動版選單開關
本處簡介
本處介紹
本處沿革
目標願景
為民服務白皮書
首長介紹
首長花絮
組織職掌
服務據點
營運概況
訊息公告
本處新聞
本處活動
停水/減壓公告
招標資訊
徵才公告
用戶服務
申辦標準處理流程
提升服務品質
申辦須知
網路e櫃台
用戶電話變更
用戶電話變更申請
用戶電話變更進度查詢
常見問答
開放文檔ODF介紹
水池水塔業者名冊
用水宣導
費用服務
收費標準
水費試算
水費查詢
水費繳交
電子帳單申請
交流園地
民眾意見信箱
問卷調查(前台測試)
電子帳單推廣有獎徵答活動
政府資訊公開
損益表及資產負債表
法律、法規命令及行政規則
行政指導有關文書
施政計畫、業務統計及研究報告
預算及決算書
書面之公共工程及採購契約
支付或接受之補助
請願之處理結果及訴願之決定
解釋性規定及裁量基準
合議制機關之會議紀錄
個資檔案資訊
公共設施維護管理情形
1910客服
行政透明專區
水質處理藥劑淨水用藥進料行政透明措施
主要淨水藥劑簡介
淨水用藥作業程序
淨水藥劑採購資訊
淨水藥劑查核及抽驗
相關法規
蘭嶼椰油村供水系統工程
關鍵字搜尋
:::
無自來水延管工程案件辦理情形
無自來水延管工程案件辦理情形
:::
友善列印(另開視窗)
分享至臉書(另開視窗)
分享至Line(另開視窗)
分享至X(另開視窗)
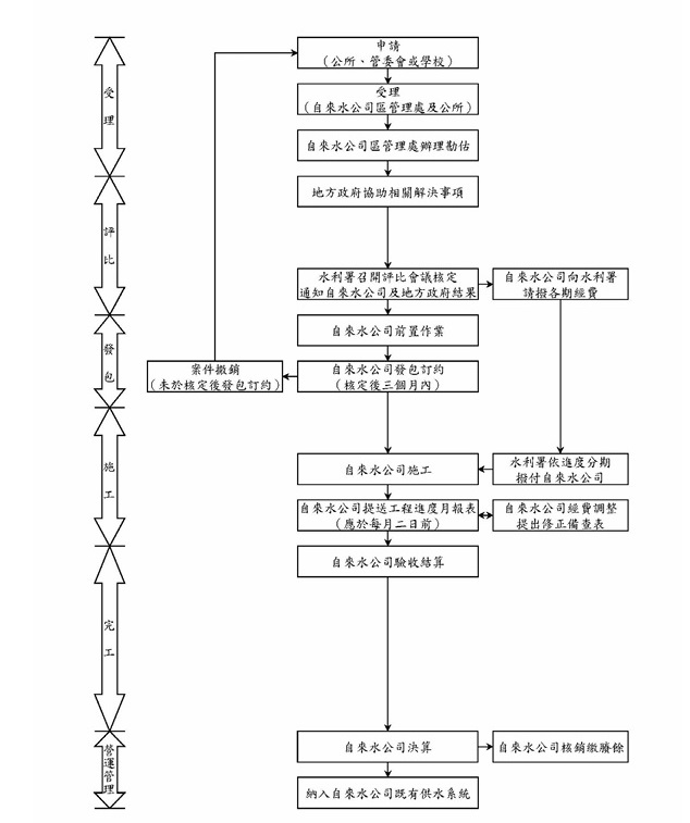
無自來水延管工程案件辦理情形
檔案下載
113~115年度核定案件.pdf(264.0K)
(SHA256驗證)
自來水延管工程辦理流程.jpg
點閱:144
更新時間:2026-05-06 08:07
回上一頁
×